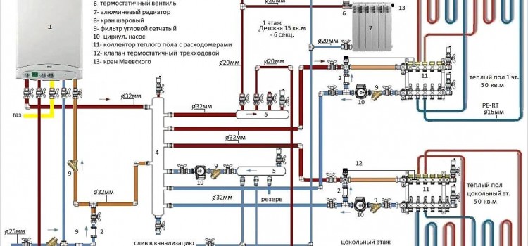
Обв’язка котла опалення – обов’язкова процедура, яка знадобиться, якщо ви вирішили монтувати всю систему самостійно. Ця стаття допоможе розібратися з багатьма нюансами і врахувати можливі підводні камені. Слід розібратися з різними схемами і рішеннями. Що це таке? Схема обв’язки котла
Обв’язка котла опалення своїми руками




