Своєю назвою димоходи типу «сендвіч» зобов’язані особливостей пристрою їх труби, яка являє собою комбінацію з внутрішнього і зовнішнього каналів з прокладеними між ними шаром теплоізоляції. Усім тим, хто хотів би дізнатися про те, як з’єднати сендвіч труби обов’язково слід ознайомитися з їх конструкцією.

Конструкція димоходу

Монтаж дымохода сэндвич своими рукамиХарактеристики димоходу

Основні відмінності димохідних виробів від різних виробників пов’язані з технічними характеристиками трубних каналів і з видом матеріалу, який використовується в якості теплоізоляційної прокладки.

У більшості виробів цього класу внутрішня труба виготовляється з «нержавійки», в той час як матеріалом для зовнішнього трубного каналу служать зазвичай дорожчі мідь або латунь. Крім того, ці конструкції відрізняються діаметром входять в їх склад труб, а також товщиною шару теплоізоляції. Димоходи в різному виконанні можуть відрізнятися також і тими температурними режимами, в яких протікає їх нормальна експлуатація.

В якості утеплювача в сендвіч конструкціях використовується мінеральна вата, яка за своїми фізичними характеристиками нагадує добре відомий азбестове волокно.

Товщина теплоізоляційної прокладки з вати може становити від 30 до 60 мм, що забезпечує необхідну стійкість конструкції до впливу агресивних середовищ і підвищених температур.

Монтаж дымохода сэндвич своими рукамиСендвіч димар

До безперечних достоїнств сендвіч-димоходів можна віднести наступні їх чудові властивості:

  • зниження ймовірності утворення конденсату до мінімуму;
  • низька ступінь забруднення димоходу сажею;
  • підвищений рівень пожежної безпеки;
  • привабливий дизайн;
  • мала вага конструкції.

Легкість конструкції димоходу типу «сендвіч» дозволяє обходитися без фундаментного підстави, що є ще одним підтвердженням її безперечних переваг.

Підготовка до монтажу

Монтаж дымохода сэндвич своими рукамиОблаштування отвори в перекритті

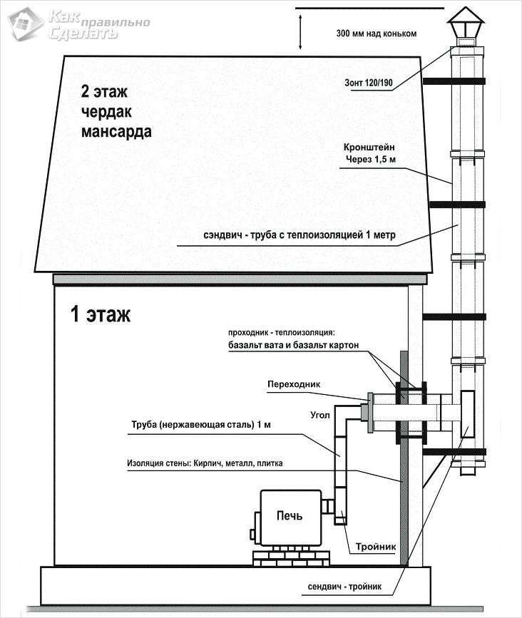
Підготовчі заходи в цій ситуації зводяться до захисту місць проходження димоходу через міжповерхові перекриття. Для безпечного прокладання труб на таких ділянках застосовується особливий конструктивний елемент (так званий «прохідний патрубок»), порядок монтажу якого виглядає наступним чином:

  1. Перед установкою патрубка останній повинен бути ретельно підготовлений (закритий зовні шаром термоізоляційного матеріалу, що розміщується уздовж його стінок).
  2. Після цього здійснюється ізоляція внутрішньої порожнини патрубка і підготовка його до установки. З цією метою спочатку проводиться розмітка місця його прокладки в стелі, а потім вирізається отвір потрібного розміру.
  3. Відразу ж слідом за цим в зоні контакту патрубка з перекриттям укладається зовнішній теплоізоляційний шар, після чого монтується сам патрубок.
  4. З метою додаткового відводу тепла між патрубком і основною трубою необхідно передбачити невеликий повітряний зазор.

Стикування елементів димоходу в місцях їхнього проходу через перекриття категорично заборонена.

Збірка димоходу

Монтаж дымохода сэндвич своими рукамиСхема складання димоходу

Особливості монтажу димаря сендвіч своїми руками ми пропонуємо вам розглянути на прикладі добре відомої більшості будівельників двоконтурної системи.

Монтаж елементів конструкції проводиться знизу вгору, тобто від джерела тепла у напрямку до виходу з димоходу.

При складанні чергова секція внутрішньої труби вставляється у вже змонтовану частину, в той час як зовнішня трубна заготівля просто одягається на попередню. Подібний порядок складання конструкції дозволить вам забезпечити захист димохідного каналу від проникнення в нього сторонньої вологи.

До всього сказаного слід додати, що при монтажі димаря сендвіч може бути вибраний один з варіантів розміщення вихідний частини над площиною покрівлі.

Монтаж дымохода сэндвич своими рукамиТруби димоходу на даху – схема

Особливості монтажу

Монтаж дымохода сэндвич своими рукамиКороб для перекриття

При монтажі димоходів розглянутого нами типу необхідно врахувати ряд особливостей наступного плану:

  1. Герметизація основних каналів забезпечується за рахунок використання спеціального герметика, розрахованого на температуру 100 градусів.
  2. Для надійного кріплення всіх елементів конструкції (трубних колін, трійників тощо) застосовуються хомути спеціальної форми. Для фіксації підстави димохідного каналу на стіні використовуються типові кронштейни, встановлюються зазвичай через кожні два метри.
  3. Довжина горизонтальних ділянок конструкції димоходу не повинна бути більше 1-го метра.

З метою забезпечення можливості регулярного прочищення труб від накопиченої за час експлуатації гарі димохід повинен обладнуватися спеціальним отвором з дверцятами (так званої «ревізією»).

Відео

Докладну інструкцію з встановлення димаря сендвіч і його особливості дивіться у наступному відеоматеріалі:

Фото

Монтаж дымохода сэндвич своими рукамиСхема внутрішньої установки димаря сендвіч

Монтаж дымохода сэндвич своими рукамиСхема зовнішнього монтажу димаря

Монтаж дымохода сэндвич своими рукамиПрохід димаря через перекриття

Монтаж дымохода сэндвич своими рукамиЕлементи димаря сендвіч

Монтаж дымохода сэндвич своими рукамиДимар в перекритті

Монтаж димаря сендвіч своїми руками

Добавить комментарий

Ваш e-mail не будет опубликован. Обязательные поля помечены *

*

code